6 月 1 日,广州小鹏汽车科技有限公司公开“热管理系统和车辆”专利,公开号为 CN112886089A。

专利摘要显示,该发明公开了一种热管理系统和车辆,该热管理系统通过对冷媒的两极冷却,可提高对电池的散热能力。

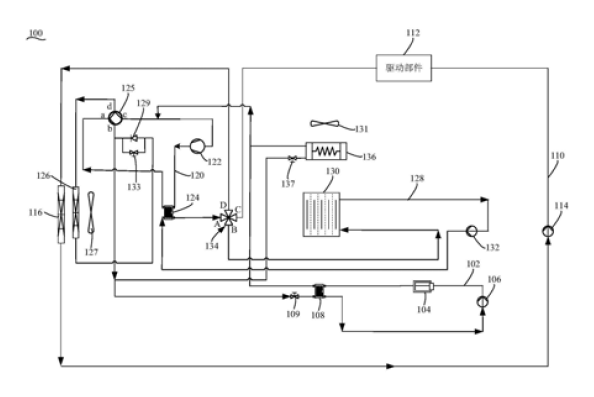
(54)发明名称 热管理系统和车辆
(57)摘要
本发明公开了一种热管理系统和车辆。热管理系统包括设置在第一回路上的电池、第一泵和第一换热装置,设置在第二回路的驱动部件、第二泵和散热器,热器用于冷却第二回路中的液体。设置在冷媒回路上的压缩机、第二换热装置和第三换热装置,第二换热装置还能够连接第二回路,第一换热装置还连接在冷媒回路上。在第二换热装置连接第二回路的情况下,第二泵可通过第二回路向第二换热装置输送液体,从压缩机流出的气态冷媒能够在第二换热装置内进行第一次冷却后,在流经第三换热装置时进行第二次冷却,然后在第一换热装置内蒸发吸热以冷却第一回路中的液体,从而对电池进行冷却。如此,通过对冷媒的两级冷却,可以提高对电池的散热能力。










